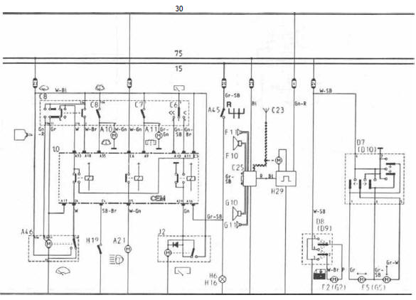
2.0 Boite de fusibles
3.0 Boite des relais, positions a à l
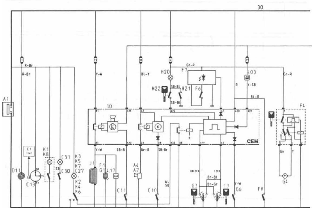
3.02 C - relais de blocage d'alimentation.
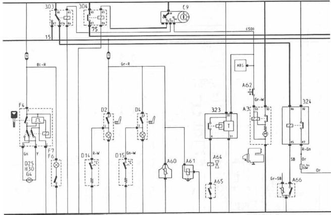
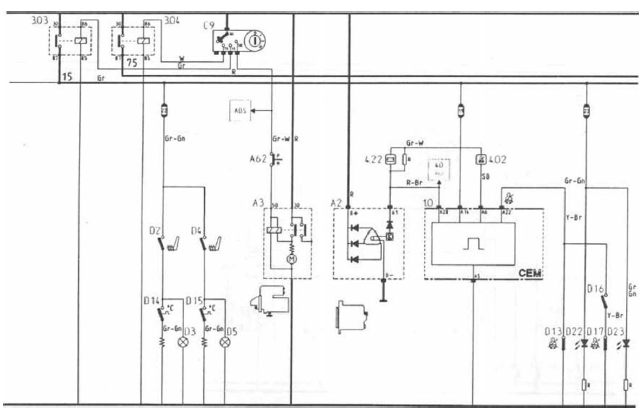
3.03 B - relais d'allumage (contact 15).
3.04 D - relais, contact 75.
3.07 Relais d'intermittence, antibrouillard arrière (nl, n).
3.08 Relais, antibrouillard 1988.
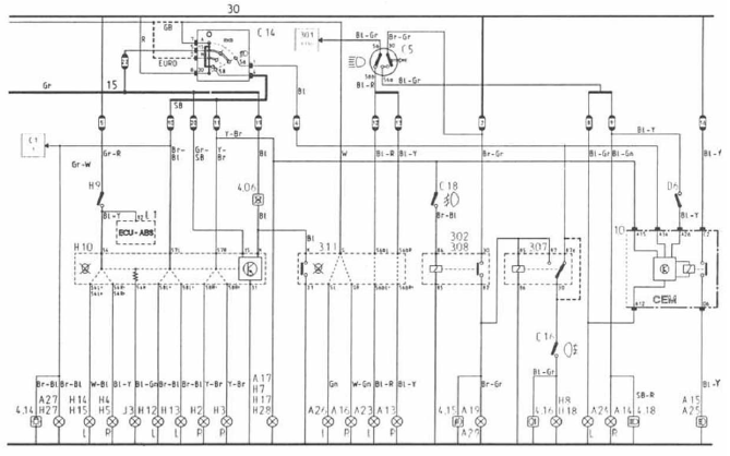
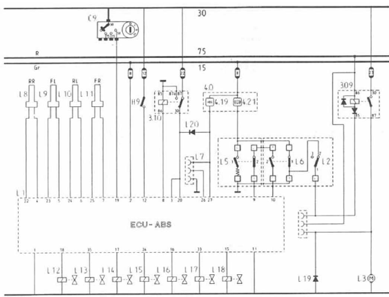
3.09 Relais de pompe, système abs.
3.10 Relais d'alimentation, système abs.
3.11 A - transmetteur de défectuosité, ampoules avant.
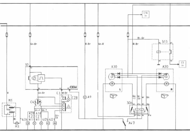
3.13 G - relais d'alimentation de phares.
3.14 Relais de blocage, atténué/feu code (gb).
3.15 Relais, pompe à eau d'appoint, b18f.
3.16 Relais, pompe à eau d'appoint, b18ft m = rail de masse boite de distribution.
3.17 J - relais temporisation plafonnier.
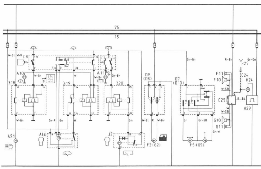
3.18 E - relais de lave phare.
3.19 F - intermittence lave-glace, avant.
3.20 H - intermittence lave-glace, arrière.
3.21 Relais, toit coulissant.
3.23 Relais de temporisation, purge carburateur kp.
3.24 Relais, motoventilateur carburateur kp m - rail de masse boite de distribution.
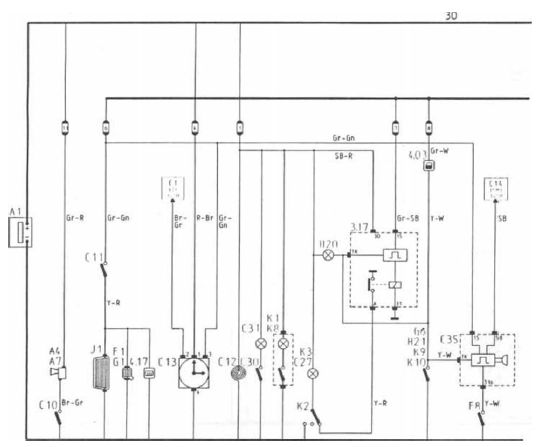
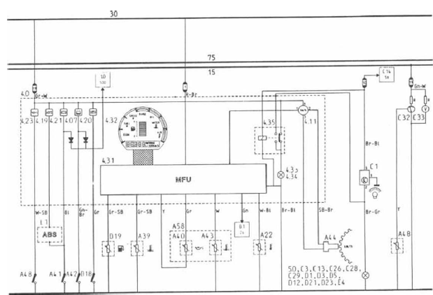
4.0 Combiné d'instruments
4.01 Témoin, répétiteurs de clignotement.
4.02 Témoin, ceintures de sécurité.
4.03 Témoin, " porte ouverte ".
4.04 Témoin, clignotant, gauche.
4.05 Témoin, clignotant, droite.
4.06 Témoin, ampoule(s) défectueuse(s).
4.07 Témoin, niveau lave-glaces bas.
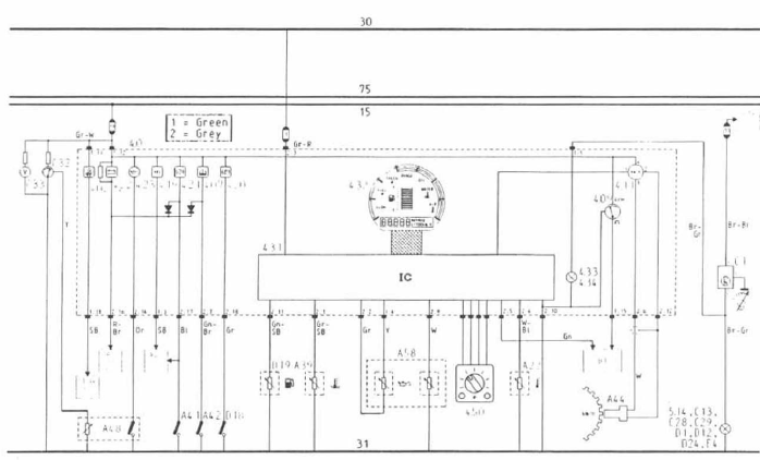
4.09 Compte-tours.
4.10 Montre.
4.11 Tachymètre électronique.
4.12 Jauge de carburant.
4.13 Témoin, carburant.
4.14 Témoin, feu parking.
4.15 Témoin, antibrouillard.
4.16 Témoin, antibrouillard arrière.
4.17 Témoin, lunette arrière chauffée.
4.18 Témoin, feu route/appel de phares.
4.19 Détresse, système abs.
4.20 Témoin, frein à disque.
4.21 Témoin, liquide de frein.
4.22 Témoin, courant de charge.
4.23 Témoin, pression d'huile.
4.24 Thermomètre, liquide de refroidissement.
4.25 Détresse température liquide de refroidissement.
4.26 Température extérieure, centre d'information.
4.28 Témoin, contrôler niveau d'huile !.
4.29 Température de l'huile, centre d'information.
4.30 Stabilisateur de tension.
4.31 Mfu.
4.32 Centre d'information (panneau lcd).
4.33 Eclairage lcd, centre d'information.
4.34 Eclairage, combiné d'instruments.
4.35 Relais d'alimentation 15/30, éclairage.
4.50 Sélecteur de canaux, centre d'information.
4.51 Témoin, ceintures arrière.
4.52 Témoin, starter.
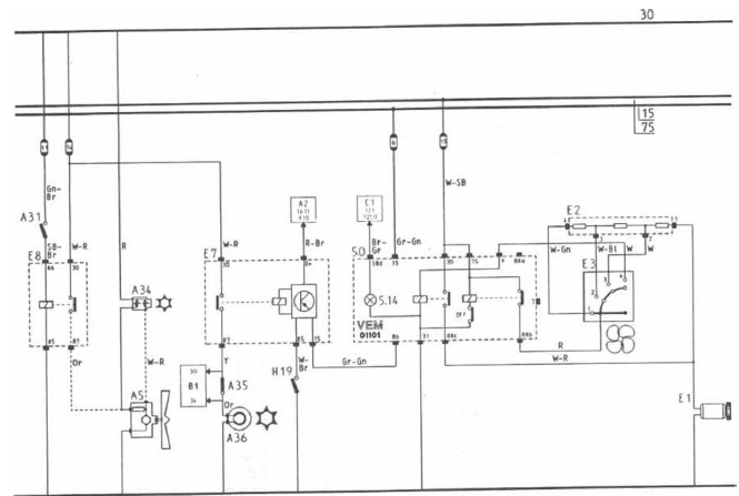
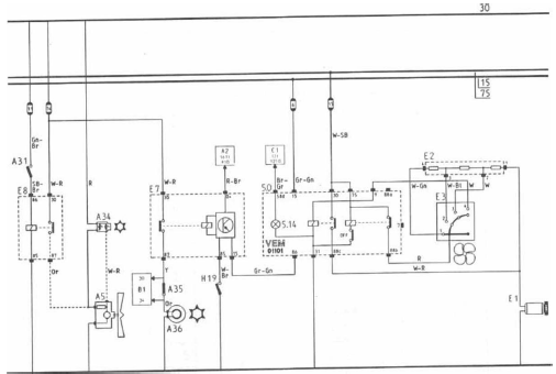
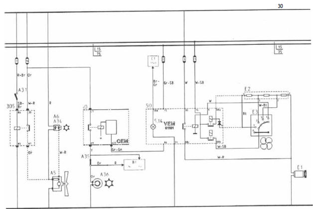
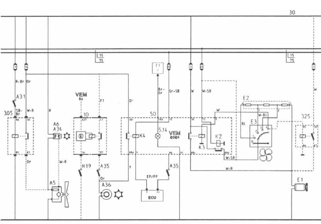
5.0 Vem
5.01 Interrupteur de recyclage, chauffage.
5.02 Interrupteur ouvert/ferme, chauffage.
5.07 Interrupteur a/c, climatisation.
5.08 Interrupteur ac max, climatisation.
5.14 Eclairage, vem.
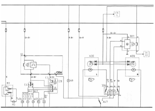
A faisceau de câbles compartiment moteur
A1 batterie.
A2 alternateur et régulateur de tension.
A3 démarreur.
A5 ventilateur et refroidissement, radiateur.
A7 avertisseur sonore.
A9 eclairage compartiment moteur.
A10 pompe de lave-glaces.
A11 pompe de lave-lunette arrière.
A12 unité de réglage électronique.
A13 phare droit, feu code.
A14 phare droit, feu route.
A16 feu de position droit.
A17 feu parking droit.
A18 feu de direction droit.
A19 antibrouillard droit.
A21 pompe de lave-phares.
A22 transmetteur de température extérieure.
A23 phare gauche, feu code.
A24 phare gauche, feu route.
A26 feu de position gauche.
A27 feu parking gauche.
A28 feu de direction gauche.
A29 antibrouillard gauche.
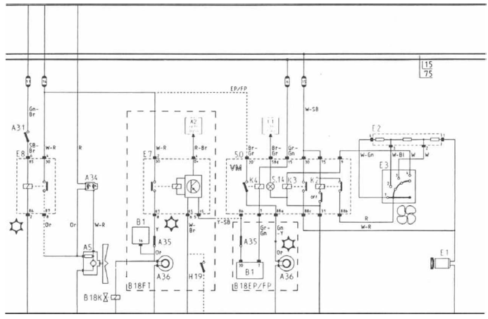
A31 thermocontact d'évaporateur, ac.
A32 allumeur.
A33 bougies.
A34 thermocontact de ventilateur, ac.
A35 interrupteur de (haute/basse) pression de commande ac.
A36 accouplement de compresseur. Ac.
A 38 interrupteur de pression d'huile ll.
A39 transmetteur de température liquide de refroidissement, instruments.
A40 transmetteur de niveau d'huile.
A41 flotteur contrôle de liquide de frein.
A 42 flotteur contrôle de liquide de laveglaces.
A43 transmetteur de température huile moteur.
A44 transmetteur de vitesse, réduction finale hl a45 interrupteur feux de recul.
A46 moteur d'essuie-glaces.
A48 transmetteur de pression d'huile + interrupteur hl a49 relais atténué/code (gb).
A50 pompe d'appoint, b18 fetb18 ft.
A51 thermistance, chauffage système de mise à l'air du carter, b18 et b18 ft.
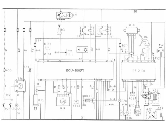
A52 unité de réglage, allumage électronique + pression de suralimentation. B18 ft.
A52.1 Prise diagnostic a52.
A53 etage final et bobine. B18 ft.
A54 soupape de pression de suralimentation, b18 ft.
A55 transmetteur de température, turbocompresseur, b18 ft.
A56 ventilateur de refroidissement, injecteurs de marche, b18 ft.
A57 transmetteur de température, injecteurs de marche. B18 ft.
A58 transmetteur de niveau et de température d'huile.
A59 capteur de température d'huile allumage.
A60 préchauffage carburateur.
A61 obturateur de carburant.
A62 interrupteur de calage de démarrage, automatique.
A64 volet de purge carburateur b18 kp.
A65 capteur de température, volet de purge carburateur b18 kp.
A66 interrupteur ventilateur de refroidissement.
A67 protection catalyseur.
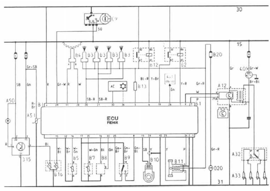
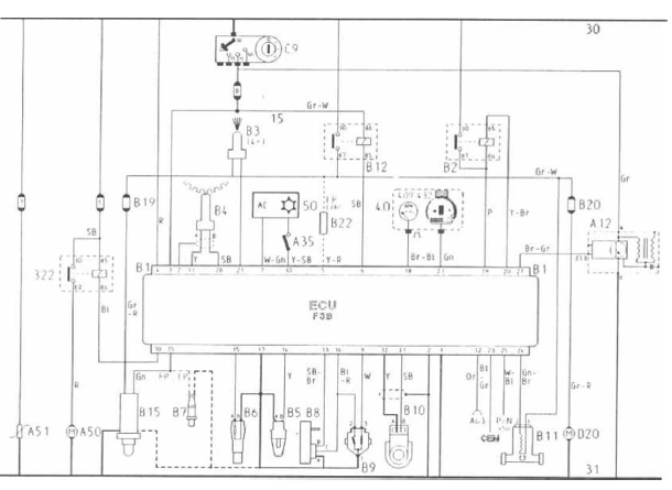
B faisceau de câbles système d'alimentation
B1 unité de commande (ecu), système d'injection de carburant.
B2 relais de commande, système d'injection de carburant.
83 Injecteurs de marche.
B4 transmetteur de régime moteur, volant moteur.
B5 transmetteur de température d'air d'admission, système d'injection.
B6 transmetteur de température liquide de refroidissement, système d'injection.
B7 potentiomètre, réglage co.
B8 transmetteur de pression atmosphérique, système d'injection.
B9 interrupteur de papillon b18 e et b18 f.
B10 détecteur de cliquetis.
B11 régulateur, régime de ralenti.
B11.1 Prise diagnostic pour b11 (b18 f et b18 ft).
B12 relais de pompe d'alimentation.
B14 débitmètre d'air, b18 f et b18 ft.
B15 capteur d'oxygène, b18 f et b18 ft.
B15.1 Prise diagnostic pour capteur d'oxygène.
B16 transmetteur de température liquide de refroidissement, système d'injection, pompe d'appoint ou (b18 ft) unité d'allumage.
B18 interrupteur de papillon et capteur de position, b18 ft.
B19 fusible (à côté de b2), capteur d'oxygène, b18 f et b18 ft.
B20 fusible (à côté de b12), pompe d'alimentation, b18 f et b18 ft.
C faisceau central de câbles
C1 rhéostat d'éclairage de tableau de bord.
C3 interrupteur répétiteurs de clignotement.
C4 interrupteur de clignotants.
C5 interrupteur feu route/feu code.
C6 interrupteur essuie-lunette arrière.
C7 interrupteur lave-lunette arrière.
C8 interrupteur lave/essuie-glaces.
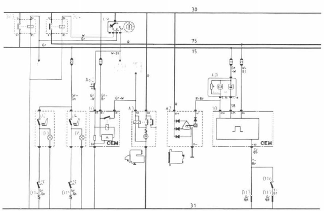
C9 contacteur-démarreur.
C10 interrupteur avertisseur sonore.
C11 interrupteur chauffage lunette arrière.
C13 montre console.
C14 interrupteur d'éclairage.
C16 interrupteur antibrouillard arrière.
C18 interrupteur antibrouillard.
C21 lampe, feu de direction aile droite.
C22 lampe, feu de direction aile gauche.
C24 câble, antenne radio.
C25 radio.
C26 eclairage, radio.
C27 voyant, serrure de contact.
C28 eclairage, interrupteur répétiteurs de clignotement.
C29 eclairage, combiné central d'instruments.
C30 interrupteur, éclairage boite à gants.
C31 eclairage boîte à gants.
C32 manomètre d'huile.
C33 accuvoltmètre.
C34 eclairage, interrupteur d'éclairage.
C35 ronfleur, éclairage.
C36 centrale clignotante.C37 interrupteur starter.
C38 eclairage interrupteur chauffage de siège.
D faisceau de câbles tunnel de console
D2 interrupteur, chauffage siège conducteur.
D4 interrupteur, chauffage siège passager.
D7 bouton de réglage, rétroviseur côté conducteur.
D8 glace latérale commandée électriquement, gauche.
D9 glace latérale commandée électriquement, droite.
D10 bouton de réglage, rétroviseur droite.
D11 briquet.
D12 eclairage briquet.
D13 contact ceinture conducteur.
D14 elément chauffant siège et thermostat, passager.
D16 contact coussin passager avant.
D17 contact ceinture passager.
D18 interrupteur frein à main.
D19 transmetteur réservoir, jauge de carburant.
D20 pompe d'alimentation.
D22 voyant, boucle ceinture conducteur.
D23 voyant, boucle ceinture passager.
D24 eclairage, grille de sélecteur. Automatique.
D25 moteur verrouillage central.
E faisceau de câbles système de chauffage
E1 moteur, ventilateur de chauffage.
E2 résistances de série, ventilateur de chauffage.
E3 interrupteur ventilateur de chauffage.
E4 eclairage, interrupteur ventilateur de chauffage.
E7 relais de temporisation, compresseur ac.
E8 relais ac.
F faisceau de câbles porte conducteur
F1 elément de chauffage, rétroviseur côté conducteur.
F2 moteur, glace latérale commandée électriquement porte conducteur.
F4 interrupteur, verrouillage central.
F5 moteurs, rétroviseur côté conducteur.
F6 interrupteur, éclairage trou de serrure.
F7 eclairage trou de serrure.
F8 interrupteur de feuillure, porte conducteur.
F10 haut-parleur, bf.
G faisceau de câbles porte passager
G1 elément chauffant, rétroviseur passager.
G2 moteur, glace de porte latérale commandée électriquement, côté passager.
G4 moteur, verrouillage central.
G5 moteur, rétroviseur côté passager.
G6 interrupteur de feuillure, porte passager.
G10 haut-parleur, bf.
H faisceau de câbles arrière
H1 lampe clignotant, arrière droite.
H2, h3 fil de lampe feu arrière, droite.
H4 feu stop, droite.
H6 lampe feu de recul, droite.
H7 lampe plaque d'immatriculation, droite.
H8 lampe antibrouillard arrière, droite.
H9 interrupteur feux stop.
H10 transmetteur d'ampoule défectueuse, ampoules arrière.
H11 lampe clignotant, arrière gauche.
H12, h13 lampe feu arrière, gauche.
H14 lampe feu stop, gauche.
H16 lampe feu de recul, gauche.
H17 lampe éclairage plaque d'immatriculation, gauche.
H18 lampe antibrouillard arrière, gauche.
H19 interrupteur plein gaz.
H20 eclairage coffre à bagages.
H21 interrupteur éclairage coffre à bagages.
H24 moteur, antenne radio.
H25 antenne radio.
H27 lampe, feu arrière, flanc droit.
H28 lampe, feu arrière, flanc gauche.
H29 relais, moteur d'antenne.
H30 moteur verrouillage central.
J faisceau de câbles hayon arrière
J1 elément chauffant, lunette arrière.
J2 moteur essuie-lunette arrière.
J3 feu stop milieu.
K faisceau de câbles habitacle
K1 sport de lecture, passager arrière gauche.
K2 interrupteur, plafonnier.
K3 lampe, plafonnier.
K8 sport de lecture, passager arrière droit.
K9 interrupteur de feuillure, gauche.
K10 interrupteur de feuillure, droite.
L faisceau de câble abs
L1 unité de commande.
L2 interrupteur de pression de commande.
L3 moteur de pompe.
L4 fiche diagnostic, pompe.
L5 flotteur contrôle liquide.
L6 interrupteur, détresse système.
L7 fiche, diagnostic système.
L8 transmetteur de vitesse, roue arrière droite.
L9 transmetteur de vitesse, roue avant gauche.
L10 transmetteur de vitesse, roue arrière gauche.
L11 transmetteur de vitesse, roue avant droite.
L12 soupape de commande.
L13 soupape d'admission, roue avant gauche.
L14 soupape d'admission, roue arrière.
L15 soupape d'échappement, roue avant droite.
L16 soupape d'échappement, roue avant gauche.
L17 soupape d'échappement, roue arrière.
L18 soupape d'admission, roue avant droite.
L19 diode.
L20 diode.
M faisceau de câbles toit coulissant
M1 interrupteur toit coulissant/basculant.
M2 microrupteur toit ouvert/fermé.
M3 moteur toit coulissant/basculant.
Volvo 440 et 460







Volvo 440 et 460 depuis 1990


Volvo 440 et 460 climatisation

Volvo 440 et 460 combiné avec ordinateur de bord depuis 1990

Volvo 480







Volvo 480 depuis 1990


Volvo 480 depuis 1991



Tous types système abs

Moteur e

Moteur ep/fp

Schéma de montage, moteur ft

Dépose-repose
du mécanisme
d'essuie-glace arrière
DiversBoîte de vitesses manuelle
Surchauffe
Si vous tirez une remorque sur un terrain accidenté
par temps chaud, il y a risque de surchauffe.
Ne dépassez pas le régime de
4500 tr/min
(3500 tr/min pour les moteurs diesel). La
température de l'huile pourrait devenir trop élevée.
...
Dépose-repose d'un tambour de frein
Important : remplacer toujours les
tambours de frein par train complet.
Depose
Plaoerrarrièreduvéhiculesurchandelles
et déposer les roues.
Desserrer le frein de stationnement
et détendre, au maximum, les
câbles secondaires.
Déposer le tambour. ...
Généralité concernant le chargement
La capacité de chargement dépend du poids
en ordre de marche. Le poids des passagers et
des accessoires montés réduisent la capacité
de chargement du poids équivalent. Pour plus
de détails sur les poids, voir page 367.
Le hayon est
ouvert gr&a ...